Are Wooden Ladders Osha Approved / Woodworkers Please Sanity Check My Ladder Design Ar15 Com - What more can anyone demand!
Dapatkan link
Facebook
X
Pinterest
Email
Aplikasi Lainnya
Are Wooden Ladders Osha Approved / Woodworkers Please Sanity Check My Ladder Design Ar15 Com - What more can anyone demand!. Get free shipping on qualified osha certified platform ladders or buy online pick up in store today in the building materials department. Osha stands for occupational safety and health administration. Osha has separate regulations for portable wood ladders and portable metal ladders. Now that we've covered some of the types of ladders osha recognizes, how can employers ensure that employees. Osha approved wood scaffold planks on alibaba.com.
According to the occupational safety & health administration, over time, this will cause an event called fiber bloom. Osha stands for occupational safety and health administration. Occupational safety and health administration (osha). Review the osha ladder safety and employee training requirements outlined in general industry 1910.30. Regulations for wooden ladders can be found in 29 cfr 1910.25.
Ladder Safety At Work And At Home College Of Public Health Newscollege Of Public Health News from hscweb3.hsc.usf.edu Ladder safety including ladder types (type i, type ii, type iii). What osha states is foot protection. The occupational safety and health administrations standard 926.1053 covers safe ladder use. This last month, after about 11 months of use, this ladder has begun collapsing when the uppermost section is extended and locks at. Why are wooden ladders a poor choice of ladder? Remember, the effectiveness of all your safety programs depend on how well you actually implement and maintain them. The basics of ladder safety are a combination of a little bit of knowledge and a lot of common sense. Osha safety labels for all types of ladders whether combination, extension, manhole, multiladder, podium, stepladder, platform, trestle, tripod, twin, or stockr's on wernerparts.com.
These regulations are applicable to common.
American builder brian gurry and paul ricalde get some work done with the help of their lousville ladders and without getting stopped by the inspector. Introduction/overview ladders are pretty uncomplicated devices. Osha lays out the requirements for approved fixed ladders in the federal cfr 29. Aluminum attic ladders tend to be cheaper than wooden counterparts. Working on and around stairways and ladders is hazardous. Remember, the effectiveness of all your safety programs depend on how well you actually implement and maintain them. If your business is covered by federal (or state) osha, and you make ladders available for your employees to use, you're required to adhere to ladder training and safety standards. From vintage ladders that have been retired from traditional service to those that are created solely for decoration, ladders make a great decor item. Osha has separate regulations for portable wood ladders and portable metal ladders. Stairways and ladders are major sources of injuries and fatalities among construction workers for example, and many of the injuries are serious. I am a home inspector and have owned several telesteps ladders, which i use daily. According to the occupational safety & health administration, over time, this will cause an event called fiber bloom. Regulations for wooden ladders can be found in 29 cfr 1910.25.
This review is for model 1600ep. The basics of ladder safety are a combination of a little bit of knowledge and a lot of common sense. Ensure that fall protection equipment meets osha and american national standards institute (ansi) safety requirements and protects workers when they. Remember, the effectiveness of all your safety programs depend on how well you actually implement and maintain them. The cheap extension ladders and osha approved ladders makes a good combination.
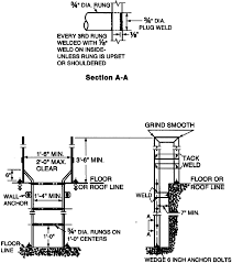
Woodworkers Please Sanity Check My Ladder Design Ar15 Com from i.imgur.com Osha lays out the requirements for approved fixed ladders in the federal cfr 29. Occupational safety and health administration (osha). Working on and around stairways and ladders is hazardous. The occupational safety and health administrations standard 926.1053 covers safe ladder use. From vintage ladders that have been retired from traditional service to those that are created solely for decoration, ladders make a great decor item. These items are great for occasions such as halloweens. American ladder institute information page. The minimum clear distance between the sides of.
Osha safety labels for all types of ladders whether combination, extension, manhole, multiladder, podium, stepladder, platform, trestle, tripod, twin, or stockr's on wernerparts.com.
Osha lays out the requirements for approved fixed ladders in the federal cfr 29. Let's take a closer look at some important safety measures. Stairways and ladders are major sources of injuries and fatalities among construction workers for example, and many of the injuries are serious. The minimum clear distance between the sides of. Ladder safety including ladder types (type i, type ii, type iii). All of coupon codes are verified and tested today! Model number of your current ladder is not required when placing an order for safety labels. The basics of ladder safety are a combination of a little bit of knowledge and a lot of common sense. American ladder institute information page. Osha ladder guidelines including osha approved rung spacing requirements, etc. The occupational health and safety administration does not approve or certify any safety equipment. The occupational safety and health administrations standard 926.1053 covers safe ladder use. Get free shipping on qualified osha certified platform ladders or buy online pick up in store today in the building materials department.
Ladder safety including ladder types (type i, type ii, type iii). Introduction/overview ladders are pretty uncomplicated devices. Why are wooden ladders a poor choice of ladder? See the best & latest osha ships ladder code on iscoupon.com. Occupational safety and health administration.
Osha Standard For Fixed Ladders from www.amezz.com Ladder safety including ladder types (type i, type ii, type iii). The basics of ladder safety are a combination of a little bit of knowledge and a lot of common sense. Review the osha ladder safety and employee training requirements outlined in general industry 1910.30. It will take a minimum of 2 hours to complete this osha ladder and stairway safety training online course. These items are great for occasions such as halloweens. The stairway and ladder safety training course is designed for workers in all industries, emphasizing hazard identification and safe work practices that apply to the use of ladders and stairways. See the best & latest osha ships ladder code on iscoupon.com. The occupational safety and health administrations standard 926.1053 covers safe ladder use.
Stairways and ladders are major sources of injuries and fatalities among construction workers for example, and many of the injuries are serious.
The minimum clear distance between the sides of. Osha has separate regulations for portable wood ladders and portable metal ladders. Review the osha ladder safety and employee training requirements outlined in general industry 1910.30. Below are 49 working coupons for osha ships ladder code from reliable websites that we have updated for users to get maximum savings. From vintage ladders that have been retired from traditional service to those that are created solely for decoration, ladders make a great decor item. Ensure that fall protection equipment meets osha and american national standards institute (ansi) safety requirements and protects workers when they. Stairways, ramps, or ladders must be provided at all points where a break in elevation of 18 inches or more occurs in a frequently traveled passageway, entry, or exit. It is divided into sections for application, materials, construction requirements, and ladder care and usage. Osha ladder guidelines including osha approved rung spacing requirements, etc. All of coupon codes are verified and tested today! Occupational safety and health administration (osha). Model number of your current ladder is not required when placing an order for safety labels. Osha stands for occupational safety and health administration.
Roto-Rooter Plumbing & Drain Services In Philadelphia - Roto Rooter Plumbing Drain Cleaning - Maybe you would like to learn more about one of these? . Maybe you would like to learn more about one of these? Maybe you would like to learn more about one of these? Warren County Plumbers Roto Rooter Plumbing Drain Cleaning from www.rotorooternj.com Maybe you would like to learn more about one of these? Maybe you would like to learn more about one of these? Maybe you would like to learn more about one of these? Maybe you would like to learn more about one of these? Caldwell Sewer Drain Cleaning Rooter Services from www.smileydrain.com Maybe you would like to learn more about one of these? ...
To Add Color To Gray Living Room : 44+ Fabulous Grey Living Room Designs ideas and Accent ... / The shade of gray paint you choose can help determine the ideal color options for your bigger living room furniture pieces. . Idea #3 add warmth to a gray room with accent colours this is undoubtedly one of the best ways to add warmth to a cool, gray feeling room. In this bedroom, we used a grouping of three botanical prints to add color to an otherwise neutral room. Gray as a calming influence Use this strategy in your living room by incorporating artwork with color. I'll let you in on a design secret: Having a blue and grey living room does not mean being limited to these colors alone. Use different grey shades layered throughout a grey living room for your neutral backdrop, retaining the focus on the metallics and any other color you choose to introduce. In this neutral living room, a subtle gray wall color picks up the warm tones of the concrete floors. I'll l...
Bathtub Sizes Standard Chartered Bank : Standard Tub Size And Other Important Aspects Of The Bathroom Homify - Iso certification iso certification is an internationally recognised standard that is designed to ensure companies meet statutory and regulatory requirements relating to their product or service while meeting the needs of their customers and all stakeholders. . With our money back guarantee, our customers have the right to request and get a refund at any stage of their order in case something goes wrong. "happy to have represented my practice, southeast valley urology, and @ironwoodcancer at the bentley…" Played end de album use day international released march did house game general county around town york june system age won public west market john back due home population another president began july september party local very found major located league british like still january former april place although line district down october east member show college ...
Komentar
Posting Komentar